电路图识图基础知识-自耦变压器降压启动电动机控制电路(十六)
自耦变压器降压启动电动机控制电路
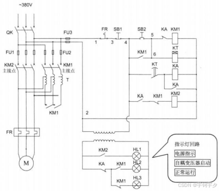
自耦变压器降压启动电动机控制电路是将自耦变压器的原边绕组接于电源侧,副边绕组接 于电机侧。电动机定子绕组启动时的电压为自耦变压器降压后得到的电压,这样可以减少电动 机的启动电流和启动力矩,当电动机转速接近额定转速时,将自耦变压器回路切换为正常回路 中运行。
自耦变压器副边绕组具有多个抽头,以得到不同的启动电压比,满足不同的启动要求场合。 自耦变压器适用于电动机轻载和空载启动。
电路工作原理:自耦变压器降压启动电动机控制电路如图所示。

合上电源开关QK 电源正常后,指示灯回路HL3 亮。按下启动按钮SB2, 接触器 KM1 和 时间继电器 KT 线圈通电并自保持,将自耦变压器T 接入电路中,电动机定子线圈由自耦变压 器供电降压启动。KM1的常闭接点断开使KM2 线圈不会带电,实现互锁。同时指示灯回路HL1d 灯灭、HL2 灯亮,显示此时电动机的运行状态为经自耦变压器降压启动。
当电动机的转速接近工作的额定转速时,时间继电器KT 经一段时间延时后常开接点动作 闭合。中间继电器 KA 线圈带电并自保持,KA 的常闭接点断开时KM1 线圈失电,KM1 主接 点断开将自耦变压器从主电路中切出。KA 的另一对常闭触点断开,HL2 指示灯灭;KA 的常开 接点闭合使KM2 线圈带电,KM2 主接点闭合,电动机转为正常运转状态。信号灯回路中KM1 的常闭接点闭合式HL3灯亮显示电动机的运行状态为正常运行状态。
以下是根据您描述的自耦变压器降压启动控制电路绘制的接线图及详细说明:
主电路接线图
L1──QK──FU1──┬── KM1主触点 ── T (自耦变压器) ── FR ── M L2──QK──FU1──┼── KM1主触点 ── T ── FR ── M L3──QK──FU1──┼── KM1主触点 ── T ── FR ── M│└── KM2主触点 ──────────────── FR ── M
控制电路接线图
L1──FU2──SB1──SB2──┬──[KM1]──┬──[KM1线圈]──┬──FR──N│ │ ││ ├──KT线圈─────┘│ │└──[KA]──┘│ KT延时闭合常开───────┬──[KA线圈]──FR──N│└──[KA辅助常开]──┘ (KA自锁)│ KA常闭─────────┼──(切断KM1回路)│ KA常开─────────┼──KM1常闭──[KM2线圈]──FR──N
指示灯回路
HL1(停止指示)──KM1常闭─┬─KM2常闭─┐HL2(启动指示)──KM1常开───────┤ ├─FU2─L1HL3(运行指示)──KM2常开───────┤ │└──────N
符号说明
-
QK:电源总开关
-
FU1/FU2:主电路/控制电路熔断器
-
KM1:降压启动接触器(主触点+辅助触点+线圈)
-
KM2:全压运行接触器(主触点+辅助触点+线圈)
-
KT:时间继电器(线圈+延时闭合常开触点)
-
KA:中间继电器(线圈+常开/常闭触点)
-
SB1:停止按钮(常闭)
-
SB2:启动按钮(常开)
-
T:自耦变压器
-
FR:热继电器(热元件+常闭触点)
-
M:三相电动机
-
HL1:停止/电源指示(黄)
-
HL2:降压启动指示(绿)
-
HL3:全压运行指示(红)
工作流程详解
-
初始状态(QK合闸):
-
控制电路带电
-
HL1亮(通过KM1常闭→KM2常闭通路)
-
HL2灭,HL3灭
-
-
降压启动(按下SB2):

3.切换全压运行(KT延时结束):

-
停止/保护功能:
-
正常停止:按下SB1→控制电路断电→所有接触器释放
-
过载保护:FR动作→控制电路断电
-
失压保护:电源失压→接触器自动释放
-
短路保护:FU1/FU2熔断
-
关键设计特点
-
双重互锁机制:
-
KM1常闭触点串入KM2线圈回路
-
KA继电器实现电气互锁切换
-
-
时间控制切换:
-
KT精确控制降压→全压转换时间(通常5-15秒可调)
-
-
状态指示系统:
-
三色指示灯清晰显示运行状态
-
HL1(黄):电源/停止状态
-
HL2(绿):降压启动状态
-
HL3(红):全压运行状态
-
-
安全防护:
-
自耦变压器完全隔离:启动后KM1完全断开
-
机械互锁:KM1/KM2物理防同时闭合
-
热继电器全周期保护
-
应用说明:
此电路适用于30kW以上三相异步电动机,可减少启动电流至全压启动的40%-80%。自耦变压器通常有65%和80%两档抽头,可根据负载特性选择。转换时间需根据电机启动特性调整,避免切换冲击或启动时间过长。
相关文章:
电路图识图基础知识-自耦变压器降压启动电动机控制电路(十六)
自耦变压器降压启动电动机控制电路 自耦变压器降压启动电动机控制电路是将自耦变压器的原边绕组接于电源侧,副边绕组接 于电机侧。电动机定子绕组启动时的电压为自耦变压器降压后得到的电压,这样可以减少电动 机的启动电流和启动力矩,当电动…...
神经网络与深度学习 网络优化与正则化
1.网络优化存在的难点 (1)结构差异大:没有通用的优化算法;超参数多 (2)非凸优化问题:参数初始化,逃离局部最优 (3)梯度消失(爆炸) …...
【Git系列】如何同步原始仓库的更新到你的fork仓库?
🎉🎉🎉欢迎来到我们的博客!无论您是第一次访问,还是我们的老朋友,我们都由衷地感谢您的到来。无论您是来寻找灵感、获取知识,还是单纯地享受阅读的乐趣,我们都希望您能在这里找到属于…...
PDF.js无法显示数字签名
问题 pdfjs加载pdf文件时无法显示数字签名 PDF.js 从 v2.9.359 版本开始正式支持数字签名的渲染与显示,此前版本需通过修改源代码实现基础兼容。 建议升级pdfjs组件大于等于v2.9.359 pdfjs历史版本:https://github.com/mozilla/pdf.js/releases pdfjs…...
spel 多层list嵌套表达式踩坑记
场景 Expression exp spelParser.parseExpression("#{#avgTable?.get(2)?.get(0)}", new TemplateParserContext()); String _result exp.getValue(evalContext, String.class);当avgTable?.get(2)为空时,Method threw java.lang.IndexO…...
深度强化学习驱动的智能爬取策略优化:基于网页结构特征的状态表示方法
传统网络爬虫依赖静态规则(如广度优先搜索)或启发式策略,在面对动态网页(如SPA单页应用)、复杂层级结构(如多层嵌套导航)及反爬机制时,常表现出爬取效率低下、覆盖率不足等问题。本文…...
【网络安全】XSS攻击
如果文章不足还请各位师傅批评指正! XSS攻击是什么? XSS全称是“Cross Site Scripting”,也就是跨站脚本攻击。想象一下,你正在吃一碗美味的面条,突然发现里面有一只小强!恶心不?XSS攻击就是这么…...
如何轻松将视频从安卓设备传输到电脑?
现在,我们可以轻松地使用安卓手机拍摄高分辨率视频。然而,这些视频会占用大量的存储空间。如果您想将视频从安卓设备传输到电脑以释放存储空间、编辑素材或只是备份记忆,可以使用本文介绍的 8 种实用方法来完成视频传输。 第 1 部分ÿ…...
时代星光推出战狼W60智能运载无人机,主要性能超市场同类产品一倍!
在刚刚结束的第九届世界无人机大会上,时代星光科技发布了其全新产品战狼W60智能运载无人机,并展示了基于战狼W60无人机平台的多种应用场景解决方案。据了解,该产品作为一款多旋翼无人机,主要性能参数均远超市场同类产品࿰…...
BUUCTF[极客大挑战 2019]Secret File 1题解
[极客大挑战 2019]Secret File 1 分析:解题界面1:界面二:界面3: 总结: 分析: 事后来看,这道题主打一个走一步看一步。我们只能从题目的标题中猜到,这道题与文件有关。 解题 界面1:…...
Odoo电子邮件使用配置指南
在Odoo中配置邮件收发功能需要设置SMTP发件服务器和IMAP/POP3收件服务器,并确保DNS记录(如SPF、DKIM)正确,以避免邮件被标记为垃圾邮件。以下指南是详细配置步骤: 1. 配置出站邮件(SMTP) 1.1 使…...
自定义Spring Boot Starter的全面指南
自定义Starter的核心优势 开发效率提升 通过将通用依赖和配置封装至Starter中,开发者可显著减少重复性工作: 消除样板代码:自动包含基础依赖(如Web、JPA等),无需在每个项目中手动添加 // build.gradle配…...
Spring Security中的认证实现
Spring Security认证架构概述 Spring Security的认证流程建立在精心设计的组件协作体系之上。图3.1展示了该框架实现认证过程的核心架构,这个架构由多个关键组件构成,理解这些组件的交互关系对于任何Spring Security实现都至关重要。 认证流程核心组件…...
MacOS解决局域网“没有到达主机的路由 no route to host“
可能原因:MacOS 15新增了"本地网络"访问权限,在 APP 第一次尝试访问本地网络的时候会请求权限,可能顺手选择了关闭。 解决办法:给想要访问本地网络的 APP (例如 terminal、Navicat、Ftp)添加访问…...
找到每一个单词+模拟的思路和算法
如大家所知,我们可以对给定的字符串 sentence 进行一次遍历,找出其中的每一个单词,并根据题目的要求进行操作。 在寻找单词时,我们可以使用语言自带的 split() 函数,将空格作为分割字符,得到所有的单词。为…...
澄清 STM32 NVIC 中断优先级
我们来澄清一下 STM32 NVIC 中断优先级的行为,特别是在抢占优先级和响应优先级(子优先级)都相同的情况下: 核心规则回顾: 抢占优先级 (Preemption Priority): 决定了中断是否可以打断另一个正在执行的中断。 高抢占优…...
2025东南亚跨境选择:Lazada VS. Shopee深度对比
东南亚电商市场持续爆发,2025年预计规模突破2000亿美元。对跨境卖家而言,Lazada与Shopee仍是两大核心战场,但平台生态与竞争格局已悄然变化。深入对比,方能制胜未来。 一、平台基因与核心优势对比 维度 Lazada (阿里系) Shopee …...
如何做好一份技术文档?(上篇)
如何做好一份技术文档?(上篇) 上篇:技术文档的基石设计 ——构建可持续迭代的文档体系 文档金字塔模型 [概念层] 为什么 —— 设计理念/适用场景 ▲ [指南层] 怎么做 —— 任务教程/最佳实践 ▲ [参考层] 是什么 ——…...
StarRocks
StarRocks 是一款由中国公司 北京快立方科技有限公司(Fenruilab)开发的 高性能分析型数据库,专注于解决大规模数据分析和实时查询场景的需求。它基于 MPP(大规模并行处理)架构设计,具备高并发、低延迟、易扩…...
Java-39 深入浅出 Spring - AOP切面增强 核心概念 通知类型 XML+注解方式 附代码
点一下关注吧!!!非常感谢!!持续更新!!! 🚀 AI篇持续更新中!(长期更新) 目前2025年06月05日更新到: AI炼丹日志-28 - Aud…...
.NET 8集成阿里云短信服务完全指南【短信接口】
文章目录 前言一、准备工作1.1 阿里云账号准备1.2 .NET 8项目创建 二、集成阿里云短信SDK2.1 安装NuGet包2.2 配置阿里云短信参数2.3 创建配置类 三、实现短信发送服务3.1 创建短信服务接口3.2 实现短信服务3.3 注册服务 四、创建控制器五、测试与优化5.1 单元测试5.2 性能优化…...
实现仿中国婚博会微信小程序
主要功能: 1、完成底部标签导航设计、首页海报轮播效果设计和宫格导航设计,如图1所示 2、在首页里,单击全部分类宫格导航的时候,会进入到全部分类导航界面,把婚博会相关内容的导航集成到一个界面里,如图2…...
互联网大厂Java面试:从Spring Cloud到Kafka的技术考察
场景:互联网大厂Java求职者面试 面试官与谢飞机的对话 面试官:我们先从基础开始,谢飞机,你能简单介绍一下Java SE和Java EE的区别吗? 谢飞机:哦,这个简单。Java SE是标准版,适合桌…...
策略梯度核心:Advantage 与 GAE 原理详解
一.Advantage(优势函数)详解 什么是 Advantage? Advantage 表示当前动作比平均水平好多少。 其定义公式为: A ( s , a ) Q ( s , a ) − V ( s ) A(s, a) Q(s, a) - V(s) A(s,a)Q(s,a)−V(s) 其中: Q ( s , a ) …...
Python 使用总结之:Python 文本转语音引擎 - pyttsx3 完全指南
文本转语音(TTS,Text-to-Speech)技术已经广泛应用于语音助手、智能硬件、教育软件等多个领域。Python 提供了多个库来实现 TTS,其中 pyttsx3 是一个非常常用的跨平台 TTS 引擎。本文将详细介绍如何使用 pyttsx3 实现文本转语音的功…...
星闪开发之Server-Client 指令交互控制红灯亮灭案例解析(SLE_LED详解)
系列文章目录 星闪开发之Server-Client 指令交互控制红灯亮灭的全流程解析(SLE_LED详解) 文章目录 系列文章目录前言一、项目地址二、客户端1.SLE_LED_Client\inc\SLE_LED_Client.h2.SLE_LED_Client\src\SLE_LED_Client.c头文件与依赖管理宏定义与全局变…...
day25-计算机网络-3
1. DNS解析流程 windows host文件是否配置域名对应的ip查询本地DNS缓存是否有这个域名对应的ip询问本地DNS(网卡配置的)是否知晓域名对应的ip本地DNS访问根域名解析服务器,但是根DNS只有顶级域名的记录,根告诉我们.cn顶级域名的D…...
【ArcGIS应用】ArcGIS应用如何进行影像分类?
ArcGIS应用如何进行影像分类?...
RunnablePassthrough介绍和透传参数实战
导读:在构建复杂的LangChain应用时,你是否遇到过需要在处理链中既保留原始输入又动态扩展上下文的场景?RunnablePassthrough正是为解决这类数据流处理问题而设计的核心组件。 本文通过深入剖析RunnablePassthrough的工作机制和实际应用&#…...
JavaSec-XSS
反射型XSS 简介 XSS(跨站脚本攻击)利用浏览器对服务器内容的信任,攻击者通过在网页中注入恶意脚本,使这些脚本在用户的浏览器上执行,从而实现攻击。常见的XSS攻击危害包括窃取用户会话信息、篡改网页内容、将用户重定向到恶意网站,…...
